產品名稱:船用不銹鋼截止止回閥A/B型
公稱壓力:PN10、16、25、40、64 、100,
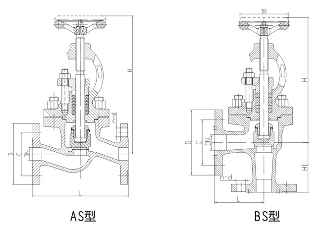
型式:直通A、AS型,直角B、BS型
A型B型法蘭連接尺寸GB/T569 AS型BS型法蘭連接尺寸GB2501
公稱通徑:DN20-DN500、閥體:不銹鋼SUS,閥盤:不銹鋼SUS304,閥桿不銹鋼SUS, 結構長度GB/T11698
上海承質閥門制造有限公司是生產不銹鋼截止止回閥A/B型廠家,可提供各種截止止回閥圖紙圖片,規格型號,價格標準等.
CB/T3943-2002船用不銹鋼截止止回閥特點
1、結構比閘閥簡單,制造與維修都較方便;
2、密封面不易磨損及擦傷,密封性好,啟閉時閥瓣與閥體密封面之間無相對滑動,因而磨損與擦傷均不嚴重,密封性能好,使用壽命長;
3、啟閉時,閥瓣行程小,因而截止閥高度比閘閥小,但結構長度比閘閥長;
4、啟閉力矩大、啟閉較費力,啟閉時間校長;
5、流體阻力大,因閥體內介質通道較曲折,流體阻力大,動力消耗大;
6、介質流動方向公稱壓力PN≤16MPa時,一般采用順流,介質從閥瓣下方向上流;公稱壓力PN≥20MPa時,一般采用逆流,介質從閥瓣上方向下流,以增加密封件能。使用時,截止閥介質只能單方向流動,不能改變流動方向;
7、全開時閥瓣經常受沖蝕。
船用不銹鋼截止止回閥A/B型結構圖與尺寸表
上海承質船用閥門生產的船船用不銹鋼截止止回閥可按中國GB、機械部JB、化工標準HG、美標API、ANSI、德標DIN、日本JIS、JPI、英標BS生產,企業積極實施ISO9001:2000質量認證體系,并嚴格按照各技術標準和圖紙設計、生產、檢驗。以優異的品質,完善的服務和及時的交貨贏得了眾多造船、修船企業的一致信賴和好評。并可根據用戶需要提供CCS、LR、ABS、GL、DNV、BV、NK、RINA等世界知名船級社的產品檢驗證書。承質閥門擁有專業的生產設備和技術工程師,有能力按照各國標準以及各種行業標準生產制造優質船用閥門。


聲明:
本文中所有文字、數據、圖片均只適用于參考。需要查看更多的船用不銹鋼截止止回閥性能參數、結構尺寸參數、價格等詳情,或要求高質量印刷樣本,請聯系我們。
· 電話:18717746989
· 郵箱:sales@shczvalve.com